new-original-equipment-starter-fits-clark-forklifts-wiring-diagram.pdf
100%

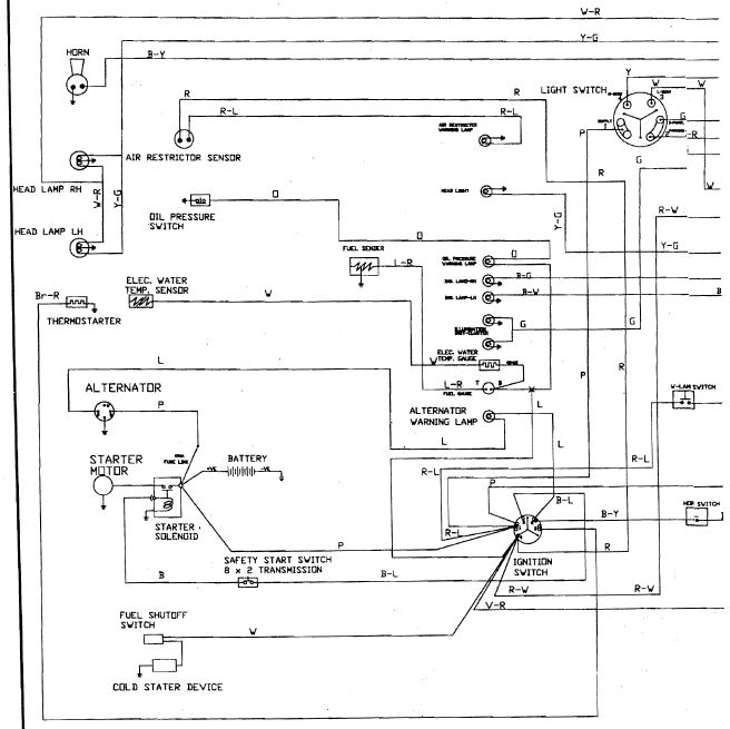
New Original Equipment Starter Fits Clark Forklifts Wiring Diagram


HTTP://WIRINGSCHEMA.COM
Revision 3.1 (05/2022)
© 2022 HTTP://WIRINGSCHEMA.COM. All Rights Reserved.

TABLE OF CONTENTS

Cover1
Table of Contents2
Introduction & Scope3
Safety and Handling4
Symbols & Abbreviations5
Wire Colors & Gauges6
Power Distribution Overview7
Grounding Strategy8
Connector Index & Pinout9
Sensor Inputs10
Actuator Outputs11
Control Unit / Module12
Communication Bus13
Protection: Fuse & Relay14
Test Points & References15
Measurement Procedures16
Troubleshooting Guide17
Common Fault Patterns18
Maintenance & Best Practices19
Appendix & References20
Deep Dive #1 - Signal Integrity & EMC21
Deep Dive #2 - Signal Integrity & EMC22
Deep Dive #3 - Signal Integrity & EMC23
Deep Dive #4 - Signal Integrity & EMC24
Deep Dive #5 - Signal Integrity & EMC25
Deep Dive #6 - Signal Integrity & EMC26
Harness Layout Variant #127
Harness Layout Variant #228
Harness Layout Variant #329
Harness Layout Variant #430
Diagnostic Flowchart #131
Diagnostic Flowchart #232
Diagnostic Flowchart #333
Diagnostic Flowchart #434
Case Study #1 - Real-World Failure35
Case Study #2 - Real-World Failure36
Case Study #3 - Real-World Failure37
Case Study #4 - Real-World Failure38
Case Study #5 - Real-World Failure39
Case Study #6 - Real-World Failure40
Hands-On Lab #1 - Measurement Practice41
Hands-On Lab #2 - Measurement Practice42
Hands-On Lab #3 - Measurement Practice43
Hands-On Lab #4 - Measurement Practice44
Hands-On Lab #5 - Measurement Practice45
Hands-On Lab #6 - Measurement Practice46
Checklist & Form #1 - Quality Verification47
Checklist & Form #2 - Quality Verification48
Checklist & Form #3 - Quality Verification49
Checklist & Form #4 - Quality Verification50
Introduction & Scope Page 3

Contemporary wiring networks depend on intelligent methods of load delivery and fault control that go far beyond simple wires and fuses. As engineering advances, so do the standards for reliability, speed, and accuracy in transmitting power to every load. From factories and embedded devices, understanding advanced distribution concepts is essential for designing and maintaining safe, efficient systems under all conditions.

At its essence, power distribution is the discipline of directing current from a single source to multiple destinations without voltage drop or instability. Traditional systems relied on electromechanical devices to manage power. While reliable for decades, these methods struggle when facing dynamic modern loads. To meet new operational standards, engineers now employ solid-state distribution modules (PDMs), digital fuses and smart sensors, and adaptive electronic protection that respond instantly to load variations.

An digital fuse performs the same function as a conventional one but with added intelligence. Instead of melting metal, it interrupts flow through semiconductor logic, often within microseconds. Many e-fuses reset automatically after the fault clears, eliminating service interruptions. Advanced versions also report data via CAN, LIN, or Ethernet, sharing real-time current, voltage, and event logs for deeper insight.

semiconductor-based relays have replaced electromechanical relays in many modern embedded applications. They switch faster, create minimal EMI, and suffer no mechanical wear. In environments subject to vibration, dust, or high temperature, solid-state components outperform mechanical types. However, they introduce heat management requirements, since MOSFETs dissipate power under heavy load. Engineers mitigate this through careful design and cooling integration.

A well-structured power distribution architecture separates high-current, medium-voltage, and low-power subsystems. Main feeders use copper rails and conductors, branching into secondary circuits protected by distributed e-fuse modules. Each node balances between safety and uptime: too lax, and fire risk rises; too tight, and circuits shut down unnecessarily. Smart systems use self-adjusting trip curves that distinguish temporary surges from actual faults.

Grounding and return-path design form the critical foundation of modern power networks. Multiple groundssignal, power, and chassismust coexist harmoniously. Poor grounding causes offsets, EMI, or data corruption. To prevent this, engineers implement star or single-point grounding, using low-impedance connections that maintain stability under vibration. ECUs and monitors now track potential differences in real time to detect emerging imbalance.

The integration of digital power management marks a major shift in energy control. Microcontrollers within PDMs and switchboards measure real-time loads, log data, and control logic distribution. This intelligence enables predictive maintenance, where systems alert operators before breakdowns. Supervisory software visualizes load flow and diagnostic trends across entire installations.

Protection components themselves have evolved. In addition to e-fuses, engineers employ polyfuses (PTC resettable fuses) and magnetic-trip protection. Polyfuses self-limit current, resetting automatically after coolingideal for space-constrained electronics. Current-limiting breakers trip fast enough to cap energy before conductors overheat. Selection depends on load type and criticality.

Modern simulation tools enable engineers to model faults and heat flow before hardware is built. By analyzing electrical and thermal interactions, they ensure cables operate within ampacity limits. These digital models lead to more reliable designs with longer lifespan.

From a maintenance view, smart distribution simplifies repairs and inspections. Built-in diagnostic channels record overcurrent events, pinpoint which circuit tripped, and allow remote resets via software. This is invaluable in hard-to-reach installations, reducing manual intervention.

Despite new technologies, the principles remain timeless: electricity must flow efficiently, safely, and controllably. Whether through copper conductors or silicon switches, each design must protect the circuit, contain failures fast, and document configurations accurately.

In the bigger picture, advanced distribution and modern fusing techniques represent the evolution of classical wiring. They show how mechanical design, electronics, and software now merge into intelligent energy networks that are not only secure but also capable of monitoring their own health. Through these innovations, engineers achieve both performance and protection, ensuring that energy continues to power the world with precision.

Figure 1
Safety and Handling Page 4

Know the system’s limits before you lay a hand on it. Identify which parts carry high voltage, which are control lines, and where the ground paths run. Disconnect power and secure switches against accidental activation. Match your PPE rating to the voltage level you’re dealing with.

Keep yourself off bare metal and other conductive surfaces while handling wiring. Use insulated mats and tools. Use soft or rounded straps so the bundle is held firmly without cutting the jacket. Align connectors properly so you don’t bend or crush pins. Replace damaged boots or seals so the connector stays sealed from the environment.

After finishing, ensure every component is properly reinstalled and labeled. Run insulation/continuity tests before restoring power. Do a final self-check to make sure nothing was skipped. A true professional treats safety as a built-in part of the craft, not an extra step.

Figure 2
Symbols & Abbreviations Page 5

Many diagrams bundle related pieces into function blocks. You might see a box labeled POWER DISTRIBUTION that contains fuses, relays, and main feeds — that tells you “all of this works together.” Arrows leaving that block, paired with short labels, tell you which downstream circuits get protected power inside “New Original Equipment Starter Fits Clark Forklifts Wiring Diagram”.

Inside those blocks, short codes are consistent and meaningful. F/PMP RELAY means fuel pump relay, COOL FAN CTRL means cooling fan control, IGN COIL PWR means ignition coil feed, SNSR GND means dedicated sensor ground (not chassis). Color codes like BRN/ORG or BLK/WHT are printed so you can match the real harness layout for “New Original Equipment Starter Fits Clark Forklifts Wiring Diagram”.

When you repair or extend a harness in Wiring Diagram, keep those IDs unchanged in 2025. If you rewrite connector numbers or colors, the next failure will look like http://wiringschema.com caused it. Keep the OEM tags, then document your splice path in https://http://wiringschema.com/new-original-equipment-starter-fits-clark-forklifts-wiring-diagram/ so “New Original Equipment Starter Fits Clark Forklifts Wiring Diagram” stays traceable.

Figure 3
Wire Colors & Gauges Page 6

The choice of wire color and size is a deliberate engineering process to keep every electrical circuit functioning properly.
The color of insulation gives instant visual feedback about the wire’s function, while its size determines how much current it can safely handle.
A typical setup uses red for supply, yellow for switched ignition, and black for ground return in control systems.
Disregarding color standards causes chaos in diagnostics and increases risk when more than one technician works on “New Original Equipment Starter Fits Clark Forklifts Wiring Diagram”.
By maintaining standard color and size combinations, technicians guarantee both safety and traceability in “New Original Equipment Starter Fits Clark Forklifts Wiring Diagram”.

In Wiring Diagram, wiring standards are shaped by decades of international collaboration between automotive, industrial, and electronics sectors.
Technical references like ISO 6722, SAE J1128, and IEC 60228 specify approved materials, cross-sections, and heat ratings.
They also cover insulation, marking, and current-testing requirements to ensure reliability.
A 2.5 mm² or 14 AWG cable usually supports 25A at room temperature, yet needs derating in hotter climates.
Understanding these parameters prevents overheating, voltage loss, and premature component failure, ensuring that “New Original Equipment Starter Fits Clark Forklifts Wiring Diagram” remains reliable in any climate.

Technicians must record all wiring changes carefully to maintain traceability.
When new wires are added, match the same color and cross-section as the factory-installed version.
If a different size must be used due to availability, the current rating and insulation type must be verified before installation.
Using color markers or printed sleeves helps maintain consistency, even when non-standard cables are introduced temporarily.
Once finished, record updates in http://wiringschema.com, include the date (2025), and store revised diagrams at https://http://wiringschema.com/new-original-equipment-starter-fits-clark-forklifts-wiring-diagram/.
Recording and storing data builds a transparent service log that protects both technicians and the organization.

Figure 4
Power Distribution Overview Page 7

Power distribution is the system responsible for channeling electricity from a central power source to all dependent circuits and devices.
It ensures that each component of “New Original Equipment Starter Fits Clark Forklifts Wiring Diagram” receives an adequate and stable supply of energy to perform correctly.
Proper design stabilizes voltage, limits current peaks, and ensures circuit protection.
Without proper planning, power fluctuations could result in overheating, poor performance, or permanent equipment damage.
Simply put, it’s the underlying system that guarantees stable and efficient electrical operation.

Creating a dependable power network demands careful calculation and compliance with engineering norms.
All wires, connectors, and fuses should be rated for load, temperature range, and environmental exposure.
Within Wiring Diagram, these standards define benchmarks for consistent design and international compliance.
Separate power and signal cables to minimize electromagnetic noise and maintain data clarity.
Protective and grounding elements should be accessible, well-marked, and resistant to wear.
Applying these rules keeps “New Original Equipment Starter Fits Clark Forklifts Wiring Diagram” stable, safe, and reliable for extended use.

Once construction is complete, testing and documentation confirm that the system functions as expected.
Engineers need to check resistance, voltage, and current balance for optimal functionality.
All adjustments and replacements must be accurately recorded in both printed schematics and digital archives.
Upload all electrical reports and measurements to http://wiringschema.com to ensure safe archiving.
Attach 2025 and https://http://wiringschema.com/new-original-equipment-starter-fits-clark-forklifts-wiring-diagram/ for clear historical reference and accountability.
Detailed records and consistent maintenance guarantee “New Original Equipment Starter Fits Clark Forklifts Wiring Diagram” stays safe and efficient long-term.

Figure 5
Grounding Strategy Page 8

Grounding is the foundation of any safe and reliable electrical system.
It provides a safe discharge path for extra current, keeping users and electronics protected.
If grounding is missing, “New Original Equipment Starter Fits Clark Forklifts Wiring Diagram” may suffer from voltage spikes, EMI, or unsafe electrical discharges.
Good grounding ensures stable signals, less interference, and extended component life.
Within Wiring Diagram, grounding remains a core element for maintaining electrical safety and reliability.

Creating a reliable grounding structure begins by studying soil, current flow, and electrical parameters.
Soil analysis, current evaluation, and material selection are crucial steps for grounding design.
Across Wiring Diagram, IEC 60364 and IEEE 142 define grounding procedures for consistent safety and design.
All connection nodes must be robust, rust-proof, and tightly fastened.
A unified grounding surface ensures equal potential and electrical stability throughout the network.
By applying these engineering standards, “New Original Equipment Starter Fits Clark Forklifts Wiring Diagram” achieves consistent safety and stable performance even under high load conditions.

Regular maintenance and testing preserve the grounding network’s reliability and longevity.
Inspectors need to test electrodes, confirm resistance, and ensure bonds are still solid.
If damage or looseness appears, prompt maintenance is necessary to restore safety.
All test and maintenance records should be properly documented to ensure traceability and regulatory compliance.
Testing should be carried out once a year or after major environmental variations.
With continuous inspection and recordkeeping, “New Original Equipment Starter Fits Clark Forklifts Wiring Diagram” upholds safety, reliability, and optimal grounding performance.

Figure 6
Connector Index & Pinout Page 9

New Original Equipment Starter Fits Clark Forklifts Wiring Diagram Full Manual – Connector Index & Pinout 2025

Misalignment during assembly often leads to contact wear and unstable operation. {To prevent this, connectors are designed with keying features that allow only one possible mating direction.|Most connectors include guide rails, slots, or notches to ensure proper alignment during connection.|Polarized...

If a connector doesn’t seat easily, stop and check for bent pins or dirt inside the housing. Visual confirmation of proper alignment prevents rework and pin deformation.

Precision in alignment not only improves mechanical fit but also ensures consistent electrical conductivity. {Following alignment procedures protects against costly wiring errors and system failures.|A well-aligned connector guarantees stable operation even in vibration-heavy environments.|Proper mating techniques enhance dura...

Figure 7
Sensor Inputs Page 10

New Original Equipment Starter Fits Clark Forklifts Wiring Diagram – Sensor Inputs Guide 2025

IAT sensors monitor incoming air temperature to help the ECU calculate air density. {As air temperature changes, the IAT sensor adjusts its resistance, sending a corresponding voltage signal to the ECU.|Colder air increases density and requires more fuel, while warmer air reduces fuel demand.|By reading IAT data, the...

NTC thermistors decrease resistance as temperature rises, allowing the ECU to interpret air conditions accurately. {Some vehicles integrate the IAT sensor within the MAF sensor housing for compact design.|Combined MAF/IAT configurations simplify installation but require specific testing procedures.|Whether standalone or integrated, th...

Faulty IAT sensors can cause poor acceleration, increased emissions, and incorrect mixture calculations. {Proper maintenance of IAT sensors ensures stable air-fuel control and smooth operation.|Replacing faulty sensors improves responsiveness and reduces engine hesitation.|Understanding IAT input behavior helps o...

Figure 8
Actuator Outputs Page 11

New Original Equipment Starter Fits Clark Forklifts Wiring Diagram Full Manual – Actuator Outputs Reference 2025

EGR (Exhaust Gas Recirculation) valves are actuator devices that control the recirculation of exhaust gases. {The EGR valve opens or closes according to ECU commands, adjusting based on engine load and speed.|Modern systems use electric or vacuum-operated actuators to regulate exhaust flow.|Electric EGR valves use st...

This feedback loop allows precise control for emission and efficiency balance. Pulse-width or duty-cycle control determines how long the valve remains open.

Technicians should clean or replace the EGR unit if performance issues occur. Regular EGR maintenance improves combustion quality and reduces exhaust pollution.

Figure 9
Control Unit / Module Page 12

New Original Equipment Starter Fits Clark Forklifts Wiring Diagram Full Manual – Actuator Outputs 2025

A relay allows a small control current to switch a larger load safely and efficiently. {When energized, the relay coil generates a magnetic field that pulls a contact arm, closing or opening the circuit.|This mechanism isolates the control side from the load side, protecting sensitive electronics.|The coil’s inductive ...

Time-delay relays provide delayed activation for sequential control functions. {Automotive and industrial systems use relays for lamps, fans, motors, and heating elements.|Their ability to handle heavy loads makes them essential in both safety and automation applications.|Each relay type has unique advantages depending o...

Inspect terminals for corrosion or carbon buildup that can affect performance. {Proper relay diagnostics ensure circuit reliability and prevent overload damage.|Regular relay inspection extends service life and maintains stable actuator response.|Understanding relay behavior helps impro...

Figure 10
Communication Bus Page 13

Communication bus systems in New Original Equipment Starter Fits Clark Forklifts Wiring Diagram 2025 Wiring Diagram serve as the
coordinated digital backbone that links sensors, actuators, and
electronic control units into a synchronized data environment. Through
structured packet transmission, these networks maintain consistency
across powertrain, chassis, and body domains even under demanding
operating conditions such as thermal expansion, vibration, and
high-speed load transitions.

High-speed CAN governs engine timing, ABS
logic, traction strategies, and other subsystems that require real-time
message exchange, while LIN handles switches and comfort electronics.
FlexRay supports chassis-level precision, and Ethernet transports camera
and radar data with minimal latency.

Technicians often
identify root causes such as thermal cycling, micro-fractured
conductors, or grounding imbalances that disrupt stable signaling.
Careful inspection of routing, shielding continuity, and connector
integrity restores communication reliability.

Figure 11
Protection: Fuse & Relay Page 14

Fuse‑relay networks
are engineered as frontline safety components that absorb electrical
anomalies long before they compromise essential subsystems. Through
measured response rates and calibrated cutoff thresholds, they ensure
that power surges, short circuits, and intermittent faults remain
contained within predefined zones. This design philosophy prevents
chain‑reaction failures across distributed ECUs.

In modern architectures, relays handle repetitive activation
cycles, executing commands triggered by sensors or control software.
Their isolation capabilities reduce stress on low‑current circuits,
while fuses provide sacrificial protection whenever load spikes exceed
tolerance thresholds. Together they create a multi‑layer defense grid
adaptable to varying thermal and voltage demands.

Technicians often
diagnose issues by tracking inconsistent current delivery, noisy relay
actuation, unusual voltage fluctuations, or thermal discoloration on
fuse panels. Addressing these problems involves cleaning terminals,
reseating connectors, conditioning ground paths, and confirming load
consumption through controlled testing. Maintaining relay responsiveness
and fuse integrity ensures long‑term electrical stability.

Figure 12
Test Points & References Page 15

Within modern automotive systems,
reference pads act as structured anchor locations for on-vehicle signal
tracing, enabling repeatable and consistent measurement sessions. Their
placement across sensor returns, control-module feeds, and distribution
junctions ensures that technicians can evaluate baseline conditions
without interference from adjacent circuits. This allows diagnostic
tools to interpret subsystem health with greater accuracy.

Using their strategic layout, test points enable on-vehicle
signal tracing, ensuring that faults related to thermal drift,
intermittent grounding, connector looseness, or voltage instability are
detected with precision. These checkpoints streamline the
troubleshooting workflow by eliminating unnecessary inspection of
unrelated harness branches and focusing attention on the segments most
likely to generate anomalies.

Frequent discoveries made at reference nodes
involve irregular waveform signatures, contact oxidation, fluctuating
supply levels, and mechanical fatigue around connector bodies.
Diagnostic procedures include load simulation, voltage-drop mapping, and
ground potential verification to ensure that each subsystem receives
stable and predictable electrical behavior under all operating
conditions.

Figure 13
Measurement Procedures Page 16

In modern systems,
structured diagnostics rely heavily on operational-stress measurement,
allowing technicians to capture consistent reference data while
minimizing interference from adjacent circuits. This structured approach
improves accuracy when identifying early deviations or subtle electrical
irregularities within distributed subsystems.

Field evaluations often incorporate
operational-stress measurement, ensuring comprehensive monitoring of
voltage levels, signal shape, and communication timing. These
measurements reveal hidden failures such as intermittent drops, loose
contacts, or EMI-driven distortions.

Frequent
anomalies identified during procedure-based diagnostics include ground
instability, periodic voltage collapse, digital noise interference, and
contact resistance spikes. Consistent documentation and repeated
sampling are essential to ensure accurate diagnostic conclusions.

Figure 14
Troubleshooting Guide Page 17

Structured troubleshooting depends on
layered diagnostic preparation, enabling technicians to establish
reliable starting points before performing detailed inspections.

Field testing
incorporates regulated-line fluctuation diagnosis, providing insight
into conditions that may not appear during bench testing. This
highlights environment‑dependent anomalies.

Technicians can uncover intermittent voltage flutter
caused by micro‑oxidation on low‑current connectors, leading to erratic
subsystem resets that appear random during normal operation. Careful
tracing with heat‑cycle simulation frequently reveals weakened terminals
that fail temporarily under thermal expansion, demanding targeted
terminal reconditioning.

Figure 15
Common Fault Patterns Page 18

Across diverse vehicle architectures, issues related to
intermittent module resets triggered by grounding faults represent a
dominant source of unpredictable faults. These faults may develop
gradually over months of thermal cycling, vibrations, or load
variations, ultimately causing operational anomalies that mimic
unrelated failures. Effective troubleshooting requires technicians to
start with a holistic overview of subsystem behavior, forming accurate
expectations about what healthy signals should look like before
proceeding.

When examining faults tied to intermittent module resets triggered by
grounding faults, technicians often observe fluctuations that correlate
with engine heat, module activation cycles, or environmental humidity.
These conditions can cause reference rails to drift or sensor outputs to
lose linearity, leading to miscommunication between control units. A
structured diagnostic workflow involves comparing real-time readings to
known-good values, replicating environmental conditions, and isolating
behavior changes under controlled load simulations.

Persistent problems associated with intermittent module resets
triggered by grounding faults can escalate into module
desynchronization, sporadic sensor lockups, or complete loss of
communication on shared data lines. Technicians must examine wiring
paths for mechanical fatigue, verify grounding architecture stability,
assess connector tension, and confirm that supply rails remain steady
across temperature changes. Failure to address these foundational issues
often leads to repeated return visits.

Figure 16
Maintenance & Best Practices Page 19

For
long-term system stability, effective electrical upkeep prioritizes
heat-related wiring deformation prevention, allowing technicians to
maintain predictable performance across voltage-sensitive components.
Regular inspections of wiring runs, connector housings, and grounding
anchors help reveal early indicators of degradation before they escalate
into system-wide inconsistencies.

Addressing concerns tied to heat-related wiring deformation prevention
involves measuring voltage profiles, checking ground offsets, and
evaluating how wiring behaves under thermal load. Technicians also
review terminal retention to ensure secure electrical contact while
preventing micro-arcing events. These steps safeguard signal clarity and
reduce the likelihood of intermittent open circuits.

Failure
to maintain heat-related wiring deformation prevention can lead to
cascading electrical inconsistencies, including voltage drops, sensor
signal distortion, and sporadic subsystem instability. Long-term
reliability requires careful documentation, periodic connector service,
and verification of each branch circuit’s mechanical and electrical
health under both static and dynamic conditions.

Figure 17
Appendix & References Page 20

In many vehicle platforms,
the appendix operates as a universal alignment guide centered on
maintenance‑interval lookup references, helping technicians maintain
consistency when analyzing circuit diagrams or performing diagnostic
routines. This reference section prevents confusion caused by
overlapping naming systems or inconsistent labeling between subsystems,
thereby establishing a unified technical language.

Material within the appendix covering
maintenance‑interval lookup references often features quick‑access
charts, terminology groupings, and definition blocks that serve as
anchors during diagnostic work. Technicians rely on these consolidated
references to differentiate between similar connector profiles,
categorize branch circuits, and verify signal classifications.

Comprehensive references for maintenance‑interval lookup references
also support long‑term documentation quality by ensuring uniform
terminology across service manuals, schematics, and diagnostic tools.
When updates occur—whether due to new sensors, revised standards, or
subsystem redesigns—the appendix remains the authoritative source for
maintaining alignment between engineering documentation and real‑world
service practices.

Figure 18
Deep Dive #1 - Signal Integrity & EMC Page 21

Deep analysis of signal integrity in New Original Equipment Starter Fits Clark Forklifts Wiring Diagram 2025 Wiring Diagram requires
investigating how inductive kickback from relay-driven loads disrupts
expected waveform performance across interconnected circuits. As signals
propagate through long harnesses, subtle distortions accumulate due to
impedance shifts, parasitic capacitance, and external electromagnetic
stress. This foundational assessment enables technicians to understand
where integrity loss begins and how it evolves.

When inductive kickback from relay-driven loads occurs, signals may
experience phase delays, amplitude decay, or transient ringing depending
on harness composition and environmental exposure. Technicians must
review waveform transitions under varying thermal, load, and EMI
conditions. Tools such as high‑bandwidth oscilloscopes and frequency
analyzers reveal distortion patterns that remain hidden during static
measurements.

Left uncorrected, inductive kickback from relay-driven loads can
progress into widespread communication degradation, module
desynchronization, or unstable sensor logic. Technicians must verify
shielding continuity, examine grounding symmetry, analyze differential
paths, and validate signal behavior across environmental extremes. Such
comprehensive evaluation ensures repairs address root EMC
vulnerabilities rather than surface‑level symptoms.

Figure 19
Deep Dive #2 - Signal Integrity & EMC Page 22

Deep technical assessment of EMC interactions must account for
return‑path discontinuities generating unstable references, as the
resulting disturbances can propagate across wiring networks and disrupt
timing‑critical communication. These disruptions often appear
sporadically, making early waveform sampling essential to characterize
the extent of electromagnetic influence across multiple operational
states.

Systems experiencing
return‑path discontinuities generating unstable references frequently
show inconsistencies during fast state transitions such as ignition
sequencing, data bus arbitration, or actuator modulation. These
inconsistencies originate from embedded EMC interactions that vary with
harness geometry, grounding quality, and cable impedance. Multi‑stage
capture techniques help isolate the root interaction layer.

If left unresolved, return‑path
discontinuities generating unstable references may trigger cascading
disruptions including frame corruption, false sensor readings, and
irregular module coordination. Effective countermeasures include
controlled grounding, noise‑filter deployment, re‑termination of
critical paths, and restructuring of cable routing to minimize
electromagnetic coupling.

Figure 20
Deep Dive #3 - Signal Integrity & EMC Page 23

Deep diagnostic exploration of signal integrity in New Original Equipment Starter Fits Clark Forklifts Wiring Diagram 2025
Wiring Diagram must consider how high-current motor startup spikes corrupting
data-line integrity alters the electrical behavior of communication
pathways. As signal frequencies increase or environmental
electromagnetic conditions intensify, waveform precision becomes
sensitive to even minor impedance gradients. Technicians therefore begin
evaluation by mapping signal propagation under controlled conditions and
identifying baseline distortion characteristics.

When high-current motor startup spikes corrupting data-line integrity
is active within a vehicle’s electrical environment, technicians may
observe shift in waveform symmetry, rising-edge deformation, or delays
in digital line arbitration. These behaviors require examination under
multiple load states, including ignition operation, actuator cycling,
and high-frequency interference conditions. High-bandwidth oscilloscopes
and calibrated field probes reveal the hidden nature of such
distortions.

If
unchecked, high-current motor startup spikes corrupting data-line
integrity can escalate into broader electrical instability, causing
corruption of data frames, synchronization loss between modules, and
unpredictable actuator behavior. Effective corrective action requires
ground isolation improvements, controlled harness rerouting, adaptive
termination practices, and installation of noise-suppression elements
tailored to the affected frequency range.

Figure 21
Deep Dive #4 - Signal Integrity & EMC Page 24

Evaluating advanced signal‑integrity interactions involves
examining the influence of harmonic build-up coupling into low‑voltage
sensing networks, a phenomenon capable of inducing significant waveform
displacement. These disruptions often develop gradually, becoming
noticeable only when communication reliability begins to drift or
subsystem timing loses coherence.

When harmonic build-up coupling into low‑voltage sensing networks is
active, waveform distortion may manifest through amplitude instability,
reference drift, unexpected ringing artifacts, or shifting propagation
delays. These effects often correlate with subsystem transitions,
thermal cycles, actuator bursts, or environmental EMI fluctuations.
High‑bandwidth test equipment reveals the microscopic deviations hidden
within normal signal envelopes.

If unresolved, harmonic build-up coupling into
low‑voltage sensing networks may escalate into severe operational
instability, corrupting digital frames or disrupting tight‑timing
control loops. Effective mitigation requires targeted filtering,
optimized termination schemes, strategic rerouting, and harmonic
suppression tailored to the affected frequency bands.

Figure 22
Deep Dive #5 - Signal Integrity & EMC Page 25

Advanced waveform diagnostics in New Original Equipment Starter Fits Clark Forklifts Wiring Diagram 2025 Wiring Diagram must account
for PHY-layer distortion in FlexRay during transient load spikes, a
complex interaction that reshapes both analog and digital signal
behavior across interconnected subsystems. As modern vehicle
architectures push higher data rates and consolidate multiple electrical
domains, even small EMI vectors can distort timing, amplitude, and
reference stability.

When PHY-layer distortion in FlexRay during transient load spikes is
active, signal paths may exhibit ringing artifacts, asymmetric edge
transitions, timing drift, or unexpected amplitude compression. These
effects are amplified during actuator bursts, ignition sequencing, or
simultaneous communication surges. Technicians rely on high-bandwidth
oscilloscopes and spectral analysis to characterize these distortions
accurately.

Long-term exposure to PHY-layer distortion in FlexRay during transient
load spikes can lead to cumulative communication degradation, sporadic
module resets, arbitration errors, and inconsistent sensor behavior.
Technicians mitigate these issues through grounding rebalancing,
shielding reinforcement, optimized routing, precision termination, and
strategic filtering tailored to affected frequency bands.

Figure 23
Deep Dive #6 - Signal Integrity & EMC Page 26

Advanced EMC analysis in New Original Equipment Starter Fits Clark Forklifts Wiring Diagram 2025 Wiring Diagram must consider
resonant interference triggered by ADAS camera frame-sync cycles, a
complex interaction capable of reshaping waveform integrity across
numerous interconnected subsystems. As modern vehicles integrate
high-speed communication layers, ADAS modules, EV power electronics, and
dense mixed-signal harness routing, even subtle non-linear effects can
disrupt deterministic timing and system reliability.

Systems experiencing resonant interference
triggered by ADAS camera frame-sync cycles frequently display
instability during high-demand or multi-domain activity. These effects
stem from mixed-frequency coupling, high-voltage switching noise,
radiated emissions, or environmental field density. Analyzing
time-domain and frequency-domain behavior together is essential for
accurate root-cause isolation.

Long-term exposure to resonant interference triggered by ADAS camera
frame-sync cycles may degrade subsystem coherence, trigger inconsistent
module responses, corrupt data frames, or produce rare but severe system
anomalies. Mitigation strategies include optimized shielding
architecture, targeted filter deployment, rerouting vulnerable harness
paths, reinforcing isolation barriers, and ensuring ground uniformity
throughout critical return networks.

Figure 24
Harness Layout Variant #1 Page 27

In-depth planning of
harness architecture involves understanding how noise‑minimizing cable
spacing rules for high-current circuits affects long-term stability. As
wiring systems grow more complex, engineers must consider structural
constraints, subsystem interaction, and the balance between electrical
separation and mechanical compactness.

Field performance
often depends on how effectively designers addressed noise‑minimizing
cable spacing rules for high-current circuits. Variations in cable
elevation, distance from noise sources, and branch‑point sequencing can
amplify or mitigate EMI exposure, mechanical fatigue, and access
difficulties during service.

Unchecked, noise‑minimizing cable spacing rules for high-current
circuits may lead to premature insulation wear, intermittent electrical
noise, connector stress, or routing interference with moving components.
Implementing balanced tensioning, precise alignment, service-friendly
positioning, and clear labeling mitigates long-term risk and enhances
system maintainability.

Figure 25
Harness Layout Variant #2 Page 28

Harness Layout Variant #2 for New Original Equipment Starter Fits Clark Forklifts Wiring Diagram 2025 Wiring Diagram focuses on
power–data spacing rules for long parallel paths, a structural and
electrical consideration that influences both reliability and long-term
stability. As modern vehicles integrate more electronic modules, routing
strategies must balance physical constraints with the need for
predictable signal behavior.

During refinement, power–data spacing rules for long parallel paths
impacts EMI susceptibility, heat distribution, vibration loading, and
ground continuity. Designers analyze spacing, elevation changes,
shielding alignment, tie-point positioning, and path curvature to ensure
the harness resists mechanical fatigue while maintaining electrical
integrity.

Managing power–data spacing rules for long parallel paths effectively
results in improved robustness, simplified maintenance, and enhanced
overall system stability. Engineers apply isolation rules, structural
reinforcement, and optimized routing logic to produce a layout capable
of sustaining long-term operational loads.

Figure 26
Harness Layout Variant #3 Page 29

Engineering Harness Layout
Variant #3 involves assessing how vibration-compensated branch
structuring for off-road environments influences subsystem spacing, EMI
exposure, mounting geometry, and overall routing efficiency. As harness
density increases, thoughtful initial planning becomes critical to
prevent premature system fatigue.

During refinement, vibration-compensated branch structuring for
off-road environments can impact vibration resistance, shielding
effectiveness, ground continuity, and stress distribution along key
segments. Designers analyze bundle thickness, elevation shifts,
structural transitions, and separation from high‑interference components
to optimize both mechanical and electrical performance.

If not
addressed, vibration-compensated branch structuring for off-road
environments may lead to premature insulation wear, abrasion hotspots,
intermittent electrical noise, or connector fatigue. Balanced
tensioning, routing symmetry, and strategic material selection
significantly mitigate these risks across all major vehicle subsystems.

Figure 27
Harness Layout Variant #4 Page 30

The
architectural approach for this variant prioritizes low-noise routing corridors around infotainment backbones,
focusing on service access, electrical noise reduction, and long-term durability. Engineers balance bundle
compactness with proper signal separation to avoid EMI coupling while keeping the routing footprint
efficient.

In
real-world operation, low-noise routing corridors around infotainment backbones affects signal quality near
actuators, motors, and infotainment modules. Cable elevation, branch sequencing, and anti-chafe barriers
reduce premature wear. A combination of elastic tie-points, protective sleeves, and low-profile clips keeps
bundles orderly yet flexible under dynamic loads.

If overlooked, low-noise routing corridors around infotainment backbones may lead to insulation
wear, loose connections, or intermittent signal faults caused by chafing. Solutions include anchor
repositioning, spacing corrections, added shielding, and branch restructuring to shorten paths and improve
long-term serviceability.

Figure 28
Diagnostic Flowchart #1 Page 31

The initial stage of
Diagnostic Flowchart #1 emphasizes controlled short‑circuit isolation using staged segmentation, ensuring that
the most foundational electrical references are validated before branching into deeper subsystem evaluation.
This reduces misdirection caused by surface‑level symptoms. Mid‑stage analysis integrates controlled
short‑circuit isolation using staged segmentation into a structured decision tree, allowing each measurement
to eliminate specific classes of faults. By progressively narrowing the fault domain, the technician
accelerates isolation of underlying issues such as inconsistent module timing, weak grounds, or intermittent
sensor behavior. If controlled short‑circuit isolation using staged segmentation is
not thoroughly validated, subtle faults can cascade into widespread subsystem instability. Reinforcing each
decision node with targeted measurements improves long‑term reliability and prevents misdiagnosis.

Figure 29
Diagnostic Flowchart #2 Page 32

Diagnostic Flowchart #2 for New Original Equipment Starter Fits Clark Forklifts Wiring Diagram 2025 Wiring Diagram begins by addressing cross-domain diagnostic
segmentation for hybrid circuits, establishing a clear entry point for isolating electrical irregularities
that may appear intermittent or load‑dependent. Technicians rely on this structured starting node to avoid
misinterpretation of symptoms caused by secondary effects. Throughout the flowchart, cross-domain diagnostic segmentation for hybrid circuits interacts with
verification procedures involving reference stability, module synchronization, and relay or fuse behavior.
Each decision point eliminates entire categories of possible failures, allowing the technician to converge
toward root cause faster. If
cross-domain diagnostic segmentation for hybrid circuits is not thoroughly examined, intermittent signal
distortion or cascading electrical faults may remain hidden. Reinforcing each decision node with precise
measurement steps prevents misdiagnosis and strengthens long-term reliability.

Figure 30
Diagnostic Flowchart #3 Page 33

Diagnostic Flowchart #3 for New Original Equipment Starter Fits Clark Forklifts Wiring Diagram 2025 Wiring Diagram initiates with probing intermittent ground‑potential
shifts, establishing a strategic entry point for technicians to separate primary electrical faults from
secondary symptoms. By evaluating the system from a structured baseline, the diagnostic process becomes far
more efficient. As the flowchart progresses, probing
intermittent ground‑potential shifts defines how mid‑stage decisions are segmented. Technicians sequentially
eliminate power, ground, communication, and actuation domains while interpreting timing shifts, signal drift,
or misalignment across related circuits. Once probing
intermittent ground‑potential shifts is fully evaluated across multiple load states, the technician can
confirm or dismiss entire fault categories. This structured approach enhances long‑term reliability and
reduces repeat troubleshooting visits.

Figure 31
Diagnostic Flowchart #4 Page 34

Diagnostic Flowchart #4 for New Original Equipment Starter Fits Clark Forklifts Wiring Diagram 2025 Wiring Diagram focuses on progressive isolation of gateway routing
anomalies, laying the foundation for a structured fault‑isolation path that eliminates guesswork and reduces
unnecessary component swapping. The first stage examines core references, voltage stability, and baseline
communication health to determine whether the issue originates in the primary network layer or in a secondary
subsystem. Technicians follow a branched decision flow that evaluates signal symmetry, grounding patterns, and
frame stability before advancing into deeper diagnostic layers. As the evaluation continues, progressive isolation of gateway routing anomalies becomes
the controlling factor for mid‑level branch decisions. This includes correlating waveform alignment,
identifying momentary desync signatures, and interpreting module wake‑timing conflicts. By dividing the
diagnostic pathway into focused electrical domains—power delivery, grounding integrity, communication
architecture, and actuator response—the flowchart ensures that each stage removes entire categories of faults
with minimal overlap. This structured segmentation accelerates troubleshooting and increases diagnostic
precision. The final stage
ensures that progressive isolation of gateway routing anomalies is validated under multiple operating
conditions, including thermal stress, load spikes, vibration, and state transitions. These controlled stress
points help reveal hidden instabilities that may not appear during static testing. Completing all verification
nodes ensures long‑term stability, reducing the likelihood of recurring issues and enabling technicians to
document clear, repeatable steps for future diagnostics.

Figure 32
Case Study #1 - Real-World Failure Page 35

Case Study #1 for New Original Equipment Starter Fits Clark Forklifts Wiring Diagram 2025 Wiring Diagram examines a real‑world failure involving HV/LV interference coupling
during regeneration cycles. The issue first appeared as an intermittent symptom that did not trigger a
consistent fault code, causing technicians to suspect unrelated components. Early observations highlighted
irregular electrical behavior, such as momentary signal distortion, delayed module responses, or fluctuating
reference values. These symptoms tended to surface under specific thermal, vibration, or load conditions,
making replication difficult during static diagnostic tests. Further investigation into HV/LV interference
coupling during regeneration cycles required systematic measurement across power distribution paths, grounding
nodes, and communication channels. Technicians used targeted diagnostic flowcharts to isolate variables such
as voltage drop, EMI exposure, timing skew, and subsystem desynchronization. By reproducing the fault under
controlled conditions—applying heat, inducing vibration, or simulating high load—they identified the precise
moment the failure manifested. This structured process eliminated multiple potential contributors, narrowing
the fault domain to a specific harness segment, component group, or module logic pathway. The confirmed cause
tied to HV/LV interference coupling during regeneration cycles allowed technicians to implement the correct
repair, whether through component replacement, harness restoration, recalibration, or module reprogramming.
After corrective action, the system was subjected to repeated verification cycles to ensure long‑term
stability under all operating conditions. Documenting the failure pattern and diagnostic sequence provided
valuable reference material for similar future cases, reducing diagnostic time and preventing unnecessary part
replacement.

Figure 33
Case Study #2 - Real-World Failure Page 36

Case Study #2 for New Original Equipment Starter Fits Clark Forklifts Wiring Diagram 2025 Wiring Diagram examines a real‑world failure involving fuel‑trim irregularities
due to slow O2‑sensor response at elevated temperature. The issue presented itself with intermittent symptoms
that varied depending on temperature, load, or vehicle motion. Technicians initially observed irregular system
responses, inconsistent sensor readings, or sporadic communication drops. Because the symptoms did not follow
a predictable pattern, early attempts at replication were unsuccessful, leading to misleading assumptions
about unrelated subsystems. A detailed investigation into fuel‑trim irregularities due to slow O2‑sensor
response at elevated temperature required structured diagnostic branching that isolated power delivery, ground
stability, communication timing, and sensor integrity. Using controlled diagnostic tools, technicians applied
thermal load, vibration, and staged electrical demand to recreate the failure in a measurable environment.
Progressive elimination of subsystem groups—ECUs, harness segments, reference points, and actuator
pathways—helped reveal how the failure manifested only under specific operating thresholds. This systematic
breakdown prevented misdiagnosis and reduced unnecessary component swaps. Once the cause linked to fuel‑trim
irregularities due to slow O2‑sensor response at elevated temperature was confirmed, the corrective action
involved either reconditioning the harness, replacing the affected component, reprogramming module firmware,
or adjusting calibration parameters. Post‑repair validation cycles were performed under varied conditions to
ensure long‑term reliability and prevent future recurrence. Documentation of the failure characteristics,
diagnostic sequence, and final resolution now serves as a reference for addressing similar complex faults more
efficiently.

Figure 34
Case Study #3 - Real-World Failure Page 37

Case Study #3 for New Original Equipment Starter Fits Clark Forklifts Wiring Diagram 2025 Wiring Diagram focuses on a real‑world failure involving sensor phase‑shift
degradation caused by micro‑contamination on the sensing element. Technicians first observed erratic system
behavior, including fluctuating sensor values, delayed control responses, and sporadic communication warnings.
These symptoms appeared inconsistently, often only under specific temperature, load, or vibration conditions.
Early troubleshooting attempts failed to replicate the issue reliably, creating the impression of multiple
unrelated subsystem faults rather than a single root cause. To investigate sensor phase‑shift degradation
caused by micro‑contamination on the sensing element, a structured diagnostic approach was essential.
Technicians conducted staged power and ground validation, followed by controlled stress testing that included
thermal loading, vibration simulation, and alternating electrical demand. This method helped reveal the
precise operational threshold at which the failure manifested. By isolating system domains—communication
networks, power rails, grounding nodes, and actuator pathways—the diagnostic team progressively eliminated
misleading symptoms and narrowed the problem to a specific failure mechanism. After identifying the
underlying cause tied to sensor phase‑shift degradation caused by micro‑contamination on the sensing element,
technicians carried out targeted corrective actions such as replacing compromised components, restoring
harness integrity, updating ECU firmware, or recalibrating affected subsystems. Post‑repair validation cycles
confirmed stable performance across all operating conditions. The documented diagnostic path and resolution
now serve as a repeatable reference for addressing similar failures with greater speed and accuracy.

Figure 35
Case Study #4 - Real-World Failure Page 38

Case Study #4 for New Original Equipment Starter Fits Clark Forklifts Wiring Diagram 2025 Wiring Diagram examines a high‑complexity real‑world failure involving actuator
duty‑cycle collapse from PWM carrier interference. The issue manifested across multiple subsystems
simultaneously, creating an array of misleading symptoms ranging from inconsistent module responses to
distorted sensor feedback and intermittent communication warnings. Initial diagnostics were inconclusive due
to the fault’s dependency on vibration, thermal shifts, or rapid load changes. These fluctuating conditions
allowed the failure to remain dormant during static testing, pushing technicians to explore deeper system
interactions that extended beyond conventional troubleshooting frameworks. To investigate actuator duty‑cycle
collapse from PWM carrier interference, technicians implemented a layered diagnostic workflow combining
power‑rail monitoring, ground‑path validation, EMI tracing, and logic‑layer analysis. Stress tests were
applied in controlled sequences to recreate the precise environment in which the instability surfaced—often
requiring synchronized heat, vibration, and electrical load modulation. By isolating communication domains,
verifying timing thresholds, and comparing analog sensor behavior under dynamic conditions, the diagnostic
team uncovered subtle inconsistencies that pointed toward deeper system‑level interactions rather than
isolated component faults. After confirming the root mechanism tied to actuator duty‑cycle collapse from PWM
carrier interference, corrective action involved component replacement, harness reconditioning, ground‑plane
reinforcement, or ECU firmware restructuring depending on the failure’s nature. Technicians performed
post‑repair endurance tests that included repeated thermal cycling, vibration exposure, and electrical stress
to guarantee long‑term system stability. Thorough documentation of the analysis method, failure pattern, and
final resolution now serves as a highly valuable reference for identifying and mitigating similar
high‑complexity failures in the future.

Figure 36
Case Study #5 - Real-World Failure Page 39

Case Study #5 for New Original Equipment Starter Fits Clark Forklifts Wiring Diagram 2025 Wiring Diagram investigates a complex real‑world failure involving alternator
ripple spread destabilizing module reference voltages. The issue initially presented as an inconsistent
mixture of delayed system reactions, irregular sensor values, and sporadic communication disruptions. These
events tended to appear under dynamic operational conditions—such as elevated temperatures, sudden load
transitions, or mechanical vibration—which made early replication attempts unreliable. Technicians encountered
symptoms occurring across multiple modules simultaneously, suggesting a deeper systemic interaction rather
than a single isolated component failure. During the investigation of alternator ripple spread destabilizing
module reference voltages, a multi‑layered diagnostic workflow was deployed. Technicians performed sequential
power‑rail mapping, ground‑plane verification, and high‑frequency noise tracing to detect hidden
instabilities. Controlled stress testing—including targeted heat application, induced vibration, and variable
load modulation—was carried out to reproduce the failure consistently. The team methodically isolated
subsystem domains such as communication networks, analog sensor paths, actuator control logic, and module
synchronization timing. This progressive elimination approach identified critical operational thresholds where
the failure reliably emerged. After determining the underlying mechanism tied to alternator ripple spread
destabilizing module reference voltages, technicians carried out corrective actions that ranged from harness
reconditioning and connector reinforcement to firmware restructuring and recalibration of affected modules.
Post‑repair validation involved repeated cycles of vibration, thermal stress, and voltage fluctuation to
ensure long‑term stability and eliminate the possibility of recurrence. The documented resolution pathway now
serves as an advanced reference model for diagnosing similarly complex failures across modern vehicle
platforms.

Figure 37
Case Study #6 - Real-World Failure Page 40

Case Study #6 for New Original Equipment Starter Fits Clark Forklifts Wiring Diagram 2025 Wiring Diagram examines a complex real‑world failure involving actuator stalling
driven by voltage‑rail droop during acceleration. Symptoms emerged irregularly, with clustered faults
appearing across unrelated modules, giving the impression of multiple simultaneous subsystem failures. These
irregularities depended strongly on vibration, temperature shifts, or abrupt electrical load changes, making
the issue difficult to reproduce during initial diagnostic attempts. Technicians noted inconsistent sensor
feedback, communication delays, and momentary power‑rail fluctuations that persisted without generating
definitive fault codes. The investigation into actuator stalling driven by voltage‑rail droop during
acceleration required a multi‑layer diagnostic strategy combining signal‑path tracing, ground stability
assessment, and high‑frequency noise evaluation. Technicians executed controlled stress tests—including
thermal cycling, vibration induction, and staged electrical loading—to reveal the exact thresholds at which
the fault manifested. Using structured elimination across harness segments, module clusters, and reference
nodes, they isolated subtle timing deviations, analog distortions, or communication desynchronization that
pointed toward a deeper systemic failure mechanism rather than isolated component malfunction. Once actuator
stalling driven by voltage‑rail droop during acceleration was identified as the root failure mechanism,
targeted corrective measures were implemented. These included harness reinforcement, connector replacement,
firmware restructuring, recalibration of key modules, or ground‑path reconfiguration depending on the nature
of the instability. Post‑repair endurance runs with repeated vibration, heat cycles, and voltage stress
ensured long‑term reliability. Documentation of the diagnostic sequence and recovery pathway now provides a
vital reference for detecting and resolving similarly complex failures more efficiently in future service
operations.

Figure 38
Hands-On Lab #1 - Measurement Practice Page 41

Hands‑On Lab #1 for New Original Equipment Starter Fits Clark Forklifts Wiring Diagram 2025 Wiring Diagram focuses on continuity and resistance tracing on multi‑segment
harnesses. This exercise teaches technicians how to perform structured diagnostic measurements using
multimeters, oscilloscopes, current probes, and differential tools. The initial phase emphasizes establishing
a stable baseline by checking reference voltages, verifying continuity, and confirming ground integrity. These
foundational steps ensure that subsequent measurements reflect true system behavior rather than secondary
anomalies introduced by poor probing technique or unstable electrical conditions. During the measurement
routine for continuity and resistance tracing on multi‑segment harnesses, technicians analyze dynamic behavior
by applying controlled load, capturing waveform transitions, and monitoring subsystem responses. This includes
observing timing shifts, duty‑cycle changes, ripple patterns, or communication irregularities. By replicating
real operating conditions—thermal changes, vibration, or electrical demand spikes—technicians gain insight
into how the system behaves under stress. This approach allows deeper interpretation of patterns that static
readings cannot reveal. After completing the procedure for continuity and resistance tracing on multi‑segment
harnesses, results are documented with precise measurement values, waveform captures, and interpretation
notes. Technicians compare the observed data with known good references to determine whether performance falls
within acceptable thresholds. The collected information not only confirms system health but also builds
long‑term diagnostic proficiency by helping technicians recognize early indicators of failure and understand
how small variations can evolve into larger issues.

Figure 39
Hands-On Lab #2 - Measurement Practice Page 42

Hands‑On Lab #2 for New Original Equipment Starter Fits Clark Forklifts Wiring Diagram 2025 Wiring Diagram focuses on ground path impedance profiling across distributed
modules. This practical exercise expands technician measurement skills by emphasizing accurate probing
technique, stable reference validation, and controlled test‑environment setup. Establishing baseline
readings—such as reference ground, regulated voltage output, and static waveform characteristics—is essential
before any dynamic testing occurs. These foundational checks prevent misinterpretation caused by poor tool
placement, floating grounds, or unstable measurement conditions. During the procedure for ground path
impedance profiling across distributed modules, technicians simulate operating conditions using thermal
stress, vibration input, and staged subsystem loading. Dynamic measurements reveal timing inconsistencies,
amplitude drift, duty‑cycle changes, communication irregularities, or nonlinear sensor behavior.
Oscilloscopes, current probes, and differential meters are used to capture high‑resolution waveform data,
enabling technicians to identify subtle deviations that static multimeter readings cannot detect. Emphasis is
placed on interpreting waveform shape, slope, ripple components, and synchronization accuracy across
interacting modules. After completing the measurement routine for ground path impedance profiling across
distributed modules, technicians document quantitative findings—including waveform captures, voltage ranges,
timing intervals, and noise signatures. The recorded results are compared to known‑good references to
determine subsystem health and detect early‑stage degradation. This structured approach not only builds
diagnostic proficiency but also enhances a technician’s ability to predict emerging faults before they
manifest as critical failures, strengthening long‑term reliability of the entire system.

Figure 40
Hands-On Lab #3 - Measurement Practice Page 43

Hands‑On Lab #3 for New Original Equipment Starter Fits Clark Forklifts Wiring Diagram 2025 Wiring Diagram focuses on oscilloscope-based ripple decomposition on ECU power
rails. This exercise trains technicians to establish accurate baseline measurements before introducing dynamic
stress. Initial steps include validating reference grounds, confirming supply‑rail stability, and ensuring
probing accuracy. These fundamentals prevent distorted readings and help ensure that waveform captures or
voltage measurements reflect true electrical behavior rather than artifacts caused by improper setup or tool
noise. During the diagnostic routine for oscilloscope-based ripple decomposition on ECU power rails,
technicians apply controlled environmental adjustments such as thermal cycling, vibration, electrical loading,
and communication traffic modulation. These dynamic inputs help expose timing drift, ripple growth, duty‑cycle
deviations, analog‑signal distortion, or module synchronization errors. Oscilloscopes, clamp meters, and
differential probes are used extensively to capture transitional data that cannot be observed with static
measurements alone. After completing the measurement sequence for oscilloscope-based ripple decomposition on
ECU power rails, technicians document waveform characteristics, voltage ranges, current behavior,
communication timing variations, and noise patterns. Comparison with known‑good datasets allows early
detection of performance anomalies and marginal conditions. This structured measurement methodology
strengthens diagnostic confidence and enables technicians to identify subtle degradation before it becomes a
critical operational failure.

Figure 41
Hands-On Lab #4 - Measurement Practice Page 44

Hands‑On Lab #4 for New Original Equipment Starter Fits Clark Forklifts Wiring Diagram 2025 Wiring Diagram focuses on module wake‑signal propagation delay evaluation. This
laboratory exercise builds on prior modules by emphasizing deeper measurement accuracy, environment control,
and test‑condition replication. Technicians begin by validating stable reference grounds, confirming regulated
supply integrity, and preparing measurement tools such as oscilloscopes, current probes, and high‑bandwidth
differential probes. Establishing clean baselines ensures that subsequent waveform analysis is meaningful and
not influenced by tool noise or ground drift. During the measurement procedure for module wake‑signal
propagation delay evaluation, technicians introduce dynamic variations including staged electrical loading,
thermal cycling, vibration input, or communication‑bus saturation. These conditions reveal real‑time behaviors
such as timing drift, amplitude instability, duty‑cycle deviation, ripple formation, or synchronization loss
between interacting modules. High‑resolution waveform capture enables technicians to observe subtle waveform
features—slew rate, edge deformation, overshoot, undershoot, noise bursts, and harmonic artifacts. Upon
completing the assessment for module wake‑signal propagation delay evaluation, all findings are documented
with waveform snapshots, quantitative measurements, and diagnostic interpretations. Comparing collected data
with verified reference signatures helps identify early‑stage degradation, marginal component performance, and
hidden instability trends. This rigorous measurement framework strengthens diagnostic precision and ensures
that technicians can detect complex electrical issues long before they evolve into system‑wide failures.

Figure 42
Hands-On Lab #5 - Measurement Practice Page 45

Hands‑On Lab #5 for New Original Equipment Starter Fits Clark Forklifts Wiring Diagram 2025 Wiring Diagram focuses on ground integrity quantification across high‑current
return paths. The session begins with establishing stable measurement baselines by validating grounding
integrity, confirming supply‑rail stability, and ensuring probe calibration. These steps prevent erroneous
readings and ensure that all waveform captures accurately reflect subsystem behavior. High‑accuracy tools such
as oscilloscopes, clamp meters, and differential probes are prepared to avoid ground‑loop artifacts or
measurement noise. During the procedure for ground integrity quantification across high‑current return paths,
technicians introduce dynamic test conditions such as controlled load spikes, thermal cycling, vibration, and
communication saturation. These deliberate stresses expose real‑time effects like timing jitter, duty‑cycle
deformation, signal‑edge distortion, ripple growth, and cross‑module synchronization drift. High‑resolution
waveform captures allow technicians to identify anomalies that static tests cannot reveal, such as harmonic
noise, high‑frequency interference, or momentary dropouts in communication signals. After completing all
measurements for ground integrity quantification across high‑current return paths, technicians document
voltage ranges, timing intervals, waveform shapes, noise signatures, and current‑draw curves. These results
are compared against known‑good references to identify early‑stage degradation or marginal component behavior.
Through this structured measurement framework, technicians strengthen diagnostic accuracy and develop
long‑term proficiency in detecting subtle trends that could lead to future system failures.

Figure 43
Hands-On Lab #6 - Measurement Practice Page 46

Hands‑On Lab #6 for New Original Equipment Starter Fits Clark Forklifts Wiring Diagram 2025 Wiring Diagram focuses on PWM actuator harmonic artifact analysis during
variable‑frequency testing. This advanced laboratory module strengthens technician capability in capturing
high‑accuracy diagnostic measurements. The session begins with baseline validation of ground reference
integrity, regulated supply behavior, and probe calibration. Ensuring noise‑free, stable baselines prevents
waveform distortion and guarantees that all readings reflect genuine subsystem behavior rather than
tool‑induced artifacts or grounding errors. Technicians then apply controlled environmental modulation such
as thermal shocks, vibration exposure, staged load cycling, and communication traffic saturation. These
dynamic conditions reveal subtle faults including timing jitter, duty‑cycle deformation, amplitude
fluctuation, edge‑rate distortion, harmonic buildup, ripple amplification, and module synchronization drift.
High‑bandwidth oscilloscopes, differential probes, and current clamps are used to capture transient behaviors
invisible to static multimeter measurements. Following completion of the measurement routine for PWM actuator
harmonic artifact analysis during variable‑frequency testing, technicians document waveform shapes, voltage
windows, timing offsets, noise signatures, and current patterns. Results are compared against validated
reference datasets to detect early‑stage degradation or marginal component behavior. By mastering this
structured diagnostic framework, technicians build long‑term proficiency and can identify complex electrical
instabilities before they lead to full system failure.

Figure 44
Checklist & Form #1 - Quality Verification Page 47

Checklist & Form #1 for New Original Equipment Starter Fits Clark Forklifts Wiring Diagram 2025 Wiring Diagram focuses on dynamic load‑response verification sheet. This
verification document provides a structured method for ensuring electrical and electronic subsystems meet
required performance standards. Technicians begin by confirming baseline conditions such as stable reference
grounds, regulated voltage supplies, and proper connector engagement. Establishing these baselines prevents
false readings and ensures all subsequent measurements accurately reflect system behavior. During completion
of this form for dynamic load‑response verification sheet, technicians evaluate subsystem performance under
both static and dynamic conditions. This includes validating signal integrity, monitoring voltage or current
drift, assessing noise susceptibility, and confirming communication stability across modules. Checkpoints
guide technicians through critical inspection areas—sensor accuracy, actuator responsiveness, bus timing,
harness quality, and module synchronization—ensuring each element is validated thoroughly using
industry‑standard measurement practices. After filling out the checklist for dynamic load‑response
verification sheet, all results are documented, interpreted, and compared against known‑good reference values.
This structured documentation supports long‑term reliability tracking, facilitates early detection of emerging
issues, and strengthens overall system quality. The completed form becomes part of the quality‑assurance
record, ensuring compliance with technical standards and providing traceability for future diagnostics.

Figure 45
Checklist & Form #2 - Quality Verification Page 48

Checklist & Form #2 for New Original Equipment Starter Fits Clark Forklifts Wiring Diagram 2025 Wiring Diagram focuses on system‑wide voltage‑reference verification
checklist. This structured verification tool guides technicians through a comprehensive evaluation of
electrical system readiness. The process begins by validating baseline electrical conditions such as stable
ground references, regulated supply integrity, and secure connector engagement. Establishing these
fundamentals ensures that all subsequent diagnostic readings reflect true subsystem behavior rather than
interference from setup or tooling issues. While completing this form for system‑wide voltage‑reference
verification checklist, technicians examine subsystem performance across both static and dynamic conditions.
Evaluation tasks include verifying signal consistency, assessing noise susceptibility, monitoring thermal
drift effects, checking communication timing accuracy, and confirming actuator responsiveness. Each checkpoint
guides the technician through critical areas that contribute to overall system reliability, helping ensure
that performance remains within specification even during operational stress. After documenting all required
fields for system‑wide voltage‑reference verification checklist, technicians interpret recorded measurements
and compare them against validated reference datasets. This documentation provides traceability, supports
early detection of marginal conditions, and strengthens long‑term quality control. The completed checklist
forms part of the official audit trail and contributes directly to maintaining electrical‑system reliability
across the vehicle platform.

Figure 46
Checklist & Form #3 - Quality Verification Page 49

Checklist & Form #3 for New Original Equipment Starter Fits Clark Forklifts Wiring Diagram 2025 Wiring Diagram covers thermal‑stability inspection for high‑sensitivity
modules. This verification document ensures that every subsystem meets electrical and operational requirements
before final approval. Technicians begin by validating fundamental conditions such as regulated supply
voltage, stable ground references, and secure connector seating. These baseline checks eliminate misleading
readings and ensure that all subsequent measurements represent true subsystem behavior without tool‑induced
artifacts. While completing this form for thermal‑stability inspection for high‑sensitivity modules,
technicians review subsystem behavior under multiple operating conditions. This includes monitoring thermal
drift, verifying signal‑integrity consistency, checking module synchronization, assessing noise
susceptibility, and confirming actuator responsiveness. Structured checkpoints guide technicians through
critical categories such as communication timing, harness integrity, analog‑signal quality, and digital logic
performance to ensure comprehensive verification. After documenting all required values for thermal‑stability
inspection for high‑sensitivity modules, technicians compare collected data with validated reference datasets.
This ensures compliance with design tolerances and facilitates early detection of marginal or unstable
behavior. The completed form becomes part of the permanent quality‑assurance record, supporting traceability,
long‑term reliability monitoring, and efficient future diagnostics.

Figure 47
Checklist & Form #4 - Quality Verification Page 50

Checklist & Form #4 for New Original Equipment Starter Fits Clark Forklifts Wiring Diagram 2025 Wiring Diagram documents EMI shielding‑performance certification checklist.
This final‑stage verification tool ensures that all electrical subsystems meet operational, structural, and
diagnostic requirements prior to release. Technicians begin by confirming essential baseline conditions such
as reference‑ground accuracy, stabilized supply rails, connector engagement integrity, and sensor readiness.
Proper baseline validation eliminates misleading measurements and guarantees that subsequent inspection
results reflect authentic subsystem behavior. While completing this verification form for EMI
shielding‑performance certification checklist, technicians evaluate subsystem stability under controlled
stress conditions. This includes monitoring thermal drift, confirming actuator consistency, validating signal
integrity, assessing network‑timing alignment, verifying resistance and continuity thresholds, and checking
noise immunity levels across sensitive analog and digital pathways. Each checklist point is structured to
guide the technician through areas that directly influence long‑term reliability and diagnostic
predictability. After completing the form for EMI shielding‑performance certification checklist, technicians
document measurement results, compare them with approved reference profiles, and certify subsystem compliance.
This documentation provides traceability, aids in trend analysis, and ensures adherence to quality‑assurance
standards. The completed form becomes part of the permanent electrical validation record, supporting reliable
operation throughout the vehicle’s lifecycle.

Figure 48